501.90K
Category: life safetylife safety

Лекция 9 - Система уравнивания потенциалов

1.

ЛЕКЦИЯ № 9
По профессиональному модулю
ОП.08 ЭЛЕКТРОБЕЗОПАСНОСТЬ
для специальности среднего профессионального образования
13.02.11 Техническая эксплуатация и обслуживание электрического и электромеханического
оборудования (по отраслям)
Раздел 1. Основы электробезопасности на производстве
Тема 1.9. Система уравнивания потенциалов
Литература: Электробезопасность при эксплуатации электроустановок
промышленных предприятий: учеб. пособие для студентов учреждений сред. проф.
образования/ Ю.Д. Сибикин, М.Ю. Сибикин -7-е изд.,исправ. – М, Академия, 2008.240 с. Стр.3-20.

2.

Защитными мерами для защиты людей от косвенного
прикосновения к токоведущим частям эл.установок (ЭУ)
являются:
1.защитное автоматическое отключение питания (УЗО),
2. системы защитного заземления (устройства заземления),
3. системы защитного уравнивания эл. потенциалов (СУП).
СУП в ЭУ до 1000 В предусматривает соединение между
собой открытых проводящих частей электрооборудования и
сторонних проводящих частей здания или сооружения с тем,
чтобы при случайном прикосновении к частям оказавшимся
под напряжением человек не оказался под опасной разностью
потенциалов.
СУП образно можно представить как дерево, корни которого
соединены с землей, а ветви присоединяются ко всем
металлическим открытым частям здания и сторонним
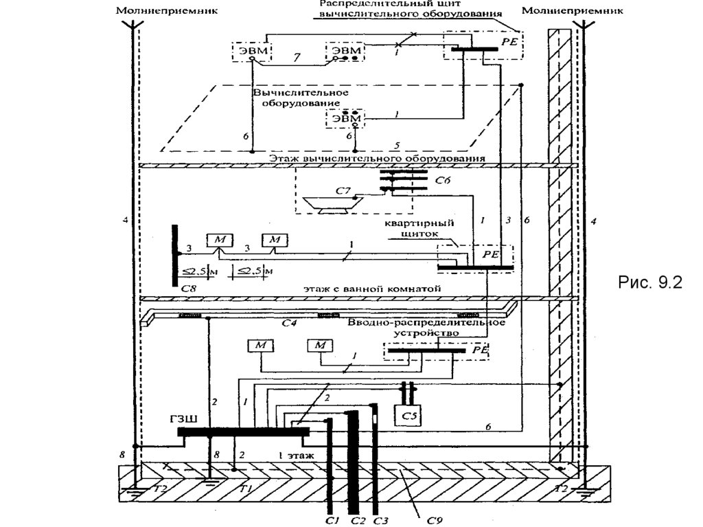
проводникам, как показано на рисунках 9.1-9.2.
СУП условно разделяют на основную и дополнительную.
Основная СУП предусматривает соединение между собой
следующих проводящих частей:
- нулевой защитный PE или PEN проводник в системе TN ;
- заземляющий проводник, присоединенный к заземлителю
повторного заземления (8) на вводе в здание;

3.

Рис. 9.1

4.

Рис. 9.2

5.

- открытые проводящие части эл.оборудования (буква М на
рис.8.2. );
- металлические трубы коммуникаций, входящих в здание:
- горячего и холодного водоснабжения (С1),
-канализации (С2), отопления (С5).
(Если трубопровод газоснабжения имеет изолирующую
вставку на вводе в здание, к основной системе уравнивания
потенциалов присоединяется только та часть трубопровода,
которая находится относительно изолирующей вставки со
стороны здания).
- металл. части каркаса здания и арматура железобетонных
конструкций ( С9);
- металл. части централизованных систем вентиляции и
кондиционирования (С4);
- заземляющие устройства системы молниезащиты 2-ой и
3ей категорий (Т2 );
- металлические оболочки телекоммуникационных кабелей;
- заземляющий проводник функционального (рабочего N)
заземления (на рис.9.2 цифры 5,6,7 );

6.

Все перечисленные части должны быть присоединены к
главной заземляющей шине (ГЗШ) здания при помощи
проводников основной СУП (2).
Дополнительная СУП предусматривает соединение между
собой всех одновременно доступных прикосновению
открытых проводящих частей электрооборудования и
сторонних проводящих частей в отдельном помещения,
отдельной зоне, включая металл. части строительных
конструкций здания, металл. ванны (С7) и металл. трубы
находящиеся в ванной комнате (С6), а также нулевые
защитные проводники (1) , в том числе защитные проводники
штепсельных розеток.
Для создания СУП все указанные части должны быть
присоединены к главной заземляющей шине ГЗШ (ПУЭ
1.7.119-1.7.120)
при
помощи
защитных
проводников
уравнивания потенциалов.

7.

В качестве защитных проводников СУП в ЭУ до 1000В могут
использоваться:
- специально
предусмотренные
проводники
жилы
многожильных кабелей, изолированные или неизолированные
провода в общей оболочке с фазными проводами,
стационарно проложенные изолированные или неизолированные проводники (искусственные заземлители);
- открытые проводящие части ЭУ - алюминиевые оболочки
кабелей, стальные трубы электропроводок;
- некоторые сторонние проводящие части (металл. короба и
лотки), если они обеспечивают непрерывность эл. цепи,
- металл. строительные конструкции зданий и сооружений,
арматура ж/б строительных конструкций производственного
назначения (подкрановые рельсы, шахты лифтов и т.п. –
естественные заземлители).
!Не допускается использовать в качестве защитных
проводников: металлические оболочки изоляционных трубок,
несущие тросы при тросовой проводке, металлорукава и
свинцовые оболочки кабелей, трубопроводы газоснабжения,
трубы канализации и центрального отопления!

8.

Сечение проводников основной СУП должно быть не менее
половины наибольшего сечения защитного проводника
эл.установки, если сечение проводника уравнивания
потенциалов не превышает 25мм² для меди или равноценное
ему из других металлов.
В любом случае сечение проводников основной СУП не
должно быть менее: для медных - 6 мм², алюминиевых –
16мм², стальных – 50 мм²!
Сечение медных проводников дополнительной СУП, не
входящих в состав силового кабеля должны быть не менее:
2,5 мм² - при наличии механической защиты (оболочки); 4 мм²
- при отсутствии механической защиты.
Сечение отдельно проложенных защитных алюминиевых
проводников должно быть не менее 16 мм².
Присоединение каждой открытой проводящей части ЭУ к
защитному
заземляющему
проводнику
должно быть
выполнено при помощи отдельного ответвления.
Последовательное включение не допускается!

9.

Групповой щит
РЕ проводник
Металлический
поддон сливной
чаши душа
ЗШ
Заземляющая шина
дополнительной
системы уравнивания
потенциалов
Теплый пол
Ввод металлических
труб отопления
Металлический
каркас ванны
РЕ проводник
Общий неразъемный проводник
дополнительной системы уравнивания
потенциалов
Ввод металлических труб горячей и холодной воды
Рис. 9.3 - Пример дополнительной СУП ванной комнаты

10.

Важнейшее место в СУП занимает главная заземляющая
шина (ГЗШ), соединенная также с защитным заземлением.
Рис. 9.4
ГЗШ

11.

ГЗШ может быть выполнена внутри вводного ВУ устройства
ЭУ до 1кВ или отдельно от него (см. рис.выше).
Внутри ВУ в качестве ГЗШ используется шина защитного
заземления РЕ (рабочее зануление – шина N).
При отдельной установке ГЗШ должна располагаться в
доступном для обслуживания месте у ВУ.
Сечение отдельно установленной главной заземляющей
шины должно быть не менее сечения РЕ (РЕN) проводника
питающей линии.
ГЗШ должна быть, как правило, медной (Сu 25-50мм.кв).
Допускается применение ГЗШ из стали.
Применение алюминиевых шин не допускается с 2003 года
(ПУЭ-7).
В местах, доступных квалифицированному эл.персоналу
(например, щитовые помещения) ГЗШ ставят открыто.
В местах, доступных посторонним лицам, она должна иметь
защитную оболочку - шкаф или ящик с запирающейся на ключ
дверцей. На дверце или на стене над шиной должен быть
нанесен знак заземления
.

12.

В случае расположения ЭУ в сырых помещениях и при
большой удаленности от ВУ, устанавливают в этих
помещениях коробки с дополнительными заземляющими
шинами (КЗШ), к которым присоединяются проводники СУП от
металл. корпусов (поддона ванны, раковины и т.д.) и весь
возможный потенциал уходит на ГЗШ ВУ, а затем в землю на
устройство защитного заземления.
Пример: ток при включении стиральной машины в розетку
(см. рис 9.5) проходит через ее эл.двигатель и возвращается
обратно в сеть через N-шину по нулевому проводу.
От той же N-шины выполнено заземление (зануление)
корпуса стиральной машины, что бы в случае повреждения
изоляции кабеля и замыкания на ее корпус произошло
отключение напряжения защитным аппаратом в щитке.
Возникает опасность перетекания тока от нулевого провода
через N-шину к корпусу машины и появления на нем
эл.потенциала.
Фазный провод имеет потенциал 220В, а нулевой 0 В.

13.

Рис. 9.5

14.

Тогда напряжение между фазным и нулевым проводом
(напряжение сети) будет равно: U=220-0 =220 В.
Кроме нулевого провода нулевой потенциал так же имеют
все проводящие конструкции здания, имеющие контакт с
землей, например: система отопления, металлические трубы
подачи горячей и холодной воды, металлическая газовая
труба, арматура здания и т.д.
Если человек коснется корпуса машины и, полотенцесушителя, то может получить удар эл.током, т.к. ток, как
известно, протекает по пути наименьшего сопротивления.
Т.е. ток пройдет по корпусу стиральной машины, далее по
цепи рука-рука на полотенцесушитель, а с него по системе
отопления в землю, кроме того ток так же может пройти по
цепи рука-нога, т.к. пол в ванной, как правило, так же является
токопроводящим.
Для того что бы предотвратить такое развитие событий и
применяется система уравнивания потенциалов:

15.

Рис. 9.6

16.

В данном случае, даже при возникновении вышеизложенной
ситуации с появлением эл. потенциала на корпусе стиральной
машины, потенциал той же величины возникнет на всех
проводящих конструкциях и, следовательно, напряжение
между любыми точками здания будет равным нулю.
Например, на корпусе стиральной машины появился
потенциал φ1=30В, в этом случае на всех проводящих
конструкциях ванной комнаты через систему уравнивания
потенциалов, появится потенциал той же величины φ2=30В.
Напряжение в этом случае будет равно:
U=φ1-φ2= 30-30 =0 Вольт.
English     Русский Rules