3.60M
Category:
industry
Similar presentations:
Производство тепловой и электрической энергии на ТЭЦ. Лекция 3
Энергосбережение на источниках тепловой энергии
Утилизация отходов животноводства для производства электрической и тепловой энергии
Производство электрической энергии
Производство электрической и тепловой энергии на паротурбинной ТЭС и ТЭЦ
Производство электрической энергии
Производство электрической энергии
Производство, передача электрической энергии
Производство и использование электрической энергии
Производство и использование электрической энергии
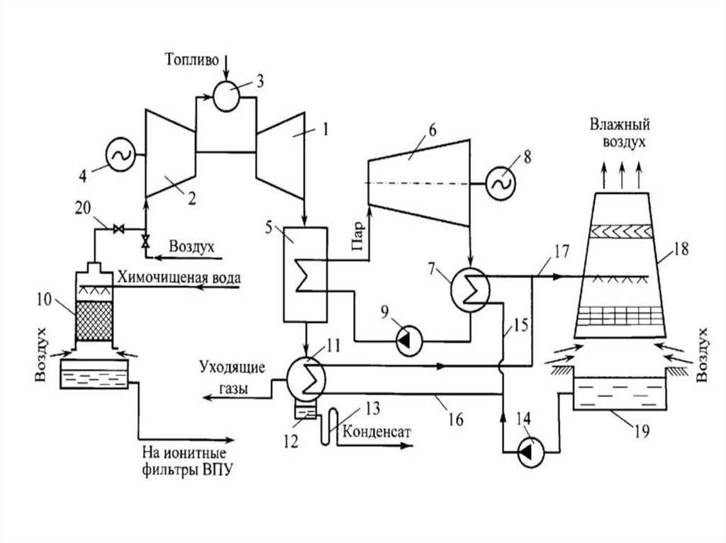
Потенциал энергосбережения при производстве тепловой и электрической энергии
1.
Лекция № 5 Тема: «Потенциал энергосбережения
при производстве тепловой и электрической
энергии »
Зав. Каф. д.т.н., профессор, директор департамента НО:
Ильин В.К.
2.
Вопросы:
1. ПРОИЗВОДСТВО ЭНЕРГИИ
ТРАДИЦИОННЫМИ МЕТОДАМИ
2. КОНДЕНСАЦИОННЫЕ КОТЛЫ
English
Русский
Rules