9.95M
Category: electronicselectronics

Выполненный проект внедрение системы водоподготовки ФГБУ «ИМЦЭУАОСМП»

1.

8-800-100-39-54
ВЫПОЛНЕННЫЙ ПРОЕКТ
ВНЕДРЕНИЕ
СИСТЕМЫ
ВОДОПОДГОТОВКИ
ФГБУ «ИМЦЭУАОСМП»
Росздравнадзора
Проект выполнен:
ООО «Техноинтеллект»
Срок реализации проекта:
март 2023 г.
20.03.2025

2.

8-800-100-39-54
95909@mail.ru
www.filtr-aruan.ru
1. ОБЩАЯ ИНФОРМАЦИЯ И ИСХОДНЫЕ
ДАННЫЕ
Проект: Внедрение системы водоочистки (обратного осмоса) для
производственного объекта для ООО "АВИАФЛЮИД ИНТЕРНЕШНЛ"
Адрес установки: г. Москва, Левобережный р-н
Объект: производственный участок
Источник воды: городской водопровод
Назначение очищенной воды: технологические нужды предприятия
Требования к качеству воды:
• Вода после установки обратного осмоса должна соответствовать
значениям, приведённым в Таблице 1 (показатели до и после очистки)
• Исходная вода соответствует характеристикам городской
водопроводной воды
• Установка должна обеспечивать воду, соответствующую санитарным
требованиям (СанПиН 1.2.3685-21)
Производительность по очищенной воде: 6 м³/ч (непрерывная подача)
Установочные параметры:
• Предполагаемый суточный расход воды: до 140 м³
• Давление в системе водоснабжения: 3,5 бар
• Минимальное допустимое давление на входе в установку: 1 кгс/см²
• Накопительный бак перед системой: отсутствует (вода подаётся
напрямую из основного трубопровода)
Технические требования к установке:
• Материалы исполнения: нержавеющая сталь (в т.ч. трубопроводы и
элементы установки)
• Автоматическая система промывки мембран: обязательна
• Степень защиты электрооборудования: не ниже IP54
• Гарантийный срок: не менее 5 лет
• Техническая документация: паспорта на всё электрооборудование и
КИПиА, инструкции по эксплуатации и ТО, сертификаты соответствия
2

3.

8-800-100-39-54
95909@mail.ru
www.filtr-aruan.ru
АНАЛИЗ ВОДЫ
Номер
п/п
1
2
3
4
5
6
7
8
9
10
11
12
13
14
15
16
17
18
19
20
21
22
23
24
25
26
27
28
29
30
31
32
33
34
Наименование характеристики
Вода исходная
Вода очищенная
Алюминий, мг/дм3
Железо, мг/дм3
Марганец, мг/дм3
Кадмий, мг/дм3
Медь, мг/дм3
Мышьяк, мг/дм3
Ртуть, мг/дм3
Свинец, мг/дм3
Кальций, мг/дм3
Магний, мг/дм3
Натрий, мг/дм3
Калий, мг/дм3
Нитраты, мг/дм3
Нитриты, мг/дм3
Общая щелочность, ммоль/дм3
Гидрокарбонаты, мг/дм3
Жесткость общая,ºЖ
Водородный показатель, ед рН
Нефтепродукты суммарно, мг/дм3
Мутность, ЕМФ
Цветность, градусы цветности
Привкус, баллы
Запах, баллы
Перманганатная окисляемость, мг/дм3
Аммоний-ионы, мг/дм3
Сульфат-ионы, мг/дм3
Хлорид-ионы, мг/дм3,
Фторид-ионы, мг/дм3
Сероводород, мг/дм3
Сухой остаток/общая минерализация,
мг/дм3
Никель, мг/дм3
Селен, мг/дм3
Молибден, мг/дм3
Удельная электрическая
проводимость, мкСм/см
0,04
0,135
0,007
˂0,0001
0,0020
˂0,005
˂0,0001
˂0,003
51
27
13,1
8,7
0,210
0,045
4,8
293
4,8
7,53
˂0,005
1,70
˂1
1
0
1,0
˂0,05
71
6,1
0,93
˂0,002
430
0,02
˂0,005
˂0,001
˂0,0001
˂0,003
- ˂0,005
˂0,0001
˂0,003
н/б 1,5
н/б 0,05
н/б 0,7
н/б 0,3
н/б 0,1
˂0,01
н/б 0,015
н/б 10
˂0,1
6,5-8,5
˂0,005
˂1
˂1
0
0
˂0,25
˂0,05
˂0,30
˂0,05
˂0,1
˂0,002
˂15
˂0,001
˂0,005
˂0,001
-
˂0,001
˂0,005
˂0,001
н/б 12,0
3

4.

8-800-100-39-54
95909@mail.ru
www.filtr-aruan.ru
2. ПРЕДЛОЖЕННАЯ СИСТЕМА С ОПИСАНИЕМ И
ОБОСНОВАНИЕМ
Товары (работы,
услуги)
Кол
Ед.
-во
1
Фильтр грубой очистки
Аруан ГФ 30 (30 м3/ч,
50 мкм)
1
Шт.
Удаляет механические примеси
(песок, ржавчина, окалина) из воды,
поступающей из городского
трубопровода. Защищает мембраны и
насос от повреждений.
2
Автоматика промыва по 1
таймеру (для фильтра
Аруан ГФ 30)
Шт.
Обеспечивает регулярную обратную
промывку фильтра без участия
оператора. Позволяет поддерживать
стабильную пропускную способность
при высоких нагрузках.
3
Станция дозирования
антискаланта
1
Шт.
Предотвращает образование накипи и
загрязнений на мембранах обратного
осмоса. Особенно важно при наличии
в воде кальция (84–92 мг/дм³), магния
(47,5 мг/дм³), сульфатов (203–212
мг/дм³).
4
Система обратного
осмоса Аруан RO-6 (6
м3/ч)
1
Шт.
Основной узел очистки: удаляет соли,
минералы, нитраты, тяжелые
металлы, органику, бактерии.
Обеспечивает достижение
нормативов по всем показателям,
включая электропроводность ≤ 12
мкСм/см.
5
Колонна по
деминерализации воды
Аруан А-6 в сборе (6
м3/ч) с засыпкой
Hydrolite ZGMB8410
с подмесом
1
Шт.
Понижает остаточную минерализацию
после осмоса, удаляя ионы,
прошедшие через мембрану.
Обеспечивает стабильно низкую
электропроводность, необходимую
для промышленного использования.
6
Реагент Аминат
К(Канистра 25 кг, 20
литров)
2
Шт.
Комплексный антисакалант с
антикоррозионными и
антибактериальными свойствами.
Используется в станции дозирования
для защиты мембран и элементов
системы от биообрастания и
отложений.

Фото
Описание
Вывод по комплектации:
Система укомплектована для получения деминерализованной воды с электропроводностью ≤ 12
мкСм/см. Предусмотрены все ключевые этапы: механическая очистка, дозирование антисакаланта,
обратный осмос и финишная деминерализация. Комплектация обеспечивает стабильную работу,
защиту мембран, автоматизацию процессов и соответствует требованиям по качеству,
производительности и надёжности.
4

5.

8-800-100-39-54
95909@mail.ru
www.filtr-aruan.ru
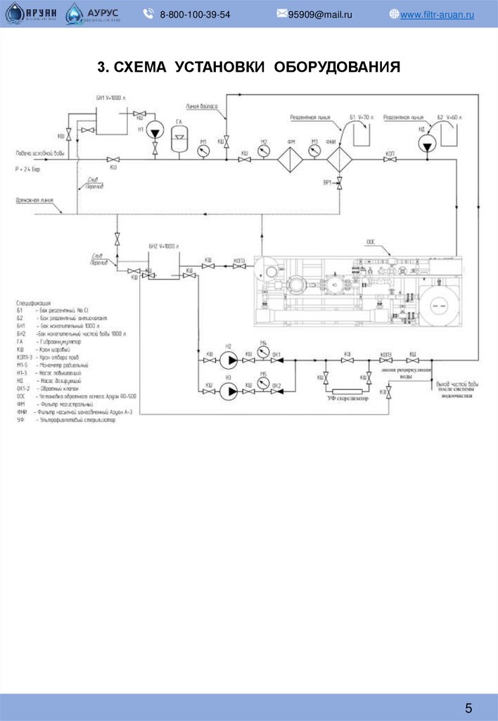
3. СХЕМА УСТАНОВКИ ОБОРУДОВАНИЯ
5

6.

8-800-100-39-54
95909@mail.ru
www.filtr-aruan.ru
4. СТОИМОСТЬ ПРОЕКТА
Общая стоимость системы
составила 1 703 500 руб. (с НДС 20%), включая пусконаладочные работы.
6

7.

8-800-100-39-54
95909@mail.ru
www.filtr-aruan.ru
5. ФОТО УСТАНОВЛЕННОЙ
СИСТЕМЫ
7

8.

8-800-100-39-54
95909@mail.ru
www.filtr-aruan.ru
6. АНАЛИЗ ВОДЫ ПОСЛЕ ОЧИСТКИ
Показатель
Алюминий, мг/дм³
До
После
ПДК
очистки очистки (СанПиН
1.2.368521)
0,04
<0,01
0,5
Комментарий
Железо, мг/дм³
0,135
<0,005
0,3
Марганец, мг/дм³
Кадмий, мг/дм³
Медь, мг/дм³
Мышьяк, мг/дм³
Ртуть, мг/дм³
Свинец, мг/дм³
Кальций, мг/дм³
Магний, мг/дм³
Натрий, мг/дм³
Калий, мг/дм³
Нитраты, мг/дм³
Нитриты, мг/дм³
Общая щелочность,
ммоль/дм³
Гидрокарбонаты, мг/дм³
Жёсткость общая, °Ж
pH
Нефтепродукты, мг/дм³
Мутность, ЕМФ
Цветность, градусы
Привкус, баллы
Запах, баллы
Окисляемость, мгО₂/дм³
Аммоний-ион, мг/дм³
Сульфаты, мг/дм³
Хлориды, мг/дм³
Фториды, мг/дм³
Сероводород, мг/дм³
Сухой остаток, мг/дм³
0,007
<0,0001
0,003
<0,005
<0,0001
<0,003
51
27
13,1
8,7
0,210
0,045
4,8
<0,001
<0,0001
<0,003
<0,005
<0,0001
<0,003
<1,5
<0,05
<0,7
<0,3
<0,01
<0,01
<0,015
0,1
0,001
1,0
0,01
0,0005
0,01
130
50
200
20*
45
3
6,5*
В норме после
очистки
Полностью
удалено
Полностью удалён
В норме
В норме
В норме
В норме
В норме
Сильно снижено
Сильно снижено
Снижено
Снижено
Удалены
Удалены
Снижена
293
4,8
7,53
<0,005
1,70
<1
1
0
1,0
<0,05
71
60
0,3
<0,002
430
<0,6
<0,1
6,5–8,5
<0,005
<1
<1
0
0
<0,25
<0,05
<1
<1
<0,1
<0,002
30–50
400*
7
6,0–9,0
0,1
2,6
20
2
2
5,0
2,1
500
350
1,5
0,05
1000
Сильно снижены
Удалена
В пределах нормы
В норме
Удалена
В норме
Устранён
В норме
Снижена
В норме
Удалены
Удалены
Снижены
В норме
Снижен
Никель, мг/дм³
Селен, мг/дм³
Молибден, мг/дм³
Электропроводность,
мкСм/см
<0,001
<0,005
<0,001
-
<0,001
<0,005
<0,001
≤12,0
0,1
0,01
0,07
-
В норме
В норме
В норме
Соответствует ТЗ
Вывод:
После прохождения всех этапов водоочистки (механическая фильтрация → дозирование
антисакаланта → обратный осмос → ионообменная деминерализация) вода достигает показателей,
соответствующих нормативам СанПиН 1.2.3685-21 по всем ключевым параметрам: железо,
марганец, нитраты, соли жёсткости, сухой остаток, мутность, цветность и органика.
Система обеспечивает стабильно высокое качество очищенной воды с электропроводностью не
выше 12 мкСм/см, что делает её пригодной для использования в производственных и бытовых
целях, включая технологические процессы с высокими требованиями к чистоте воды.
8

9.

8-800-100-39-54
95909@mail.ru
www.filtr-aruan.ru
7. РЕЗУЛЬТАТЫ ВНЕДРЕНИЯ СИСТЕМЫ
И ЗАКЛЮЧЕНИЕ
В результате внедрения системы водоочистки на объекте заказчика была
достигнута стабильная подача деминерализованной воды с требуемыми
характеристиками. Установленное оборудование обеспечивает
производительность 6 м³/ч и позволяет получить воду с
электропроводностью не выше 12 мкСм/см.
После ввода в эксплуатацию система продемонстрировала следующие
результаты:
• Полное соответствие показателей воды нормативам СанПиН по железу,
марганцу, нитратам, жесткости, сухому остатку и органике;
• Стабильная работа системы в автоматическом режиме с минимальным
участием персонала;
• Реализована функция автоматической промывки мембран,
обеспечивающая увеличение ресурса оборудования;
• Использованы материалы исполнения из нержавеющей стали, что
соответствует требованиям по долговечности и санитарной безопасности.
Заключение:
Проект успешно реализован. Система водоочистки отвечает всем
требованиям технического задания, обеспечивает надёжную и
экономичную работу, а также качество воды, необходимое для
технологических и хозяйственно-бытовых нужд предприятия. Установка
может быть рекомендована к тиражированию на аналогичных
производственных объектах.
С уважением Коммерческий
директор ООО «ТЕХНОИНТЕЛЛЕКТ»
Наумов Иван Павлович
9

10.

8-800-100-39-54
95909@mail.ru
www.filtr-aruan.ru
ВЫСОКОЕ КАЧЕСТВО
ПОДТВЕРЖДЕННОЕ СЕРТИФИКАТАМИ
Производственные процессы прошли сертификацию качества ISO 90001,
Данные изменения позволили сократить срок производства и поставки товара,
отладить пост-гарантийный контроль оборудования, соблюдать гост и контроль
качества производимого продукта.
Продукция прошли все гидро-испытания и соответствуют заявленным
характеристикам и Техническим условиям производства.
Компания провела экспертизу на продукцию и
получила сертификаты соответствия и
декларации таможенного союза
10

11.

8-800-100-39-54
95909@mail.ru
www.filtr-aruan.ru
ДРУГИЕ НАШИ РАБОТЫ
11

12.

8-800-100-39-54
95909@mail.ru
www.filtr-aruan.ru
РЕКВИЗИТЫ ОРГАНИЗАЦИИ
Название организации
ИНН
КПП
ОКПО
ОГРН
ОКТМО
ОКАТО
Расчетный счет
Корреспондентский счёт
БИК
Телефоны
Email
Юр. адрес
Почтовый адрес
Директор
На основании
Сайт
ООО «ТЕХНОИНТЕЛЛЕКТ»
5047229652
504701001
41184058
1195081058259
46740000001
46416000000
40702810040000007112
ПАО Сбербанк
30101810400000000225
044525225
8-800-100-39-54
8-929-680-32-13 (бухгалтерия)
8-929-576-34-49 (отдел логистики)
95909@mail.ru
141733, Московская область, Г.О.
ЛОБНЯ, Г ЛОБНЯ, Ш
БУКИНСКОЕ, Д. 39, ЛИТЕРА А-1,
ЭТАЖ 1, КОМ. 5
141733, Московская область, Г.О.
ЛОБНЯ, Г ЛОБНЯ, Ш
БУКИНСКОЕ, Д. 39, ЛИТЕРА А-1,
ЭТАЖ 1, КОМ. 5
Наумов Иван Павлович
Устава
www.filtr-aruan.ru
12
English     Русский Rules