Шаровые барабанные мельницы
Область применения
Конструкция
Описание работы
Принцип выбора системы
Барабанные шаровые мельницы делятся :
Производители ШБМ
Выход угля из мельницы
Преимущества
Недостатки
СПАСИБО ЗА ВНИМАНИЕ
575.32K
Category: industryindustry

Шаровые барабанные мельницы

1. Шаровые барабанные мельницы

2. Область применения

Основные типы мельниц, применяемых в теплоэнергетике:
шаровые барабанные мельницы (ШБМ), молотковые мельницы
(ММ) и мельницы-вентиляторы (МВ). Шаровые барабанные
мельницы применяются для размола антрацитов и каменных углей
с лабораторным коэффициентом размолоспособности 0,95-1,1,
низким выходом летучих веществ (4-12%) и требующих тонкого
помола. При наличии в топливе колчеданной серы применяют
только шаровые мельницы

3.

4.

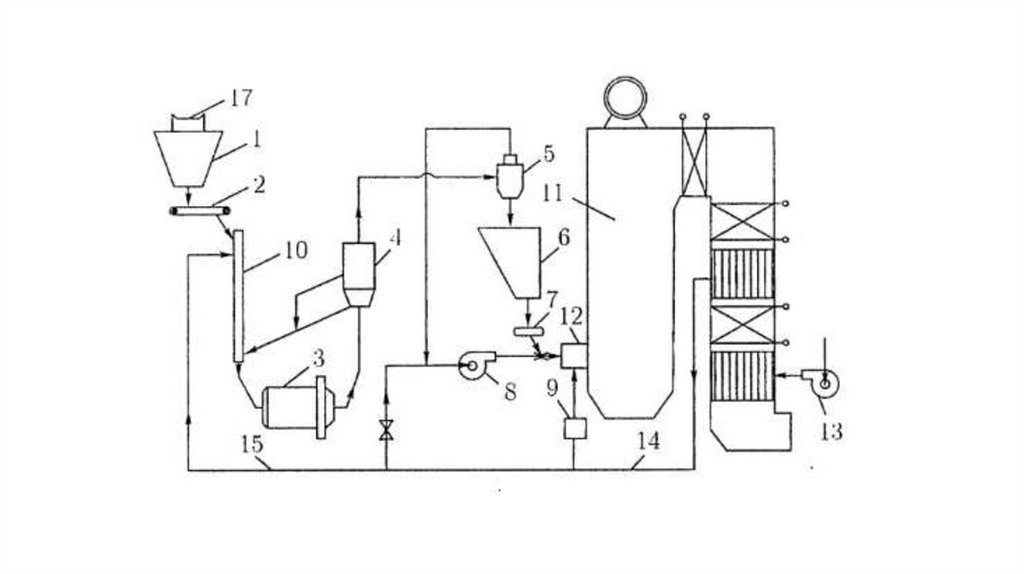
5. Конструкция

Шаровая барабанная мельница состоит из цилиндра (барабана)
диаметром 2-4 м и длиной 3-10 м, частично заполненного шарами
диаметром 25-60 мм. Частота вращения барабана составляет 16-23
об/мин. Внутренние стенки барабана покрыты толстыми плитами
(броней) из марганцовистой стали. ШБМ могут измельчать уголь
до пылевидного состояния, то есть возможно получить пыль любой
тонкости.

6. Описание работы

Размол угля в ШБМ осуществляется за счет ударов падающих
сверху шаров, а также истирания между ними и бронированной
облицовкой цилиндра. При вращении барабана шары поднимаются
на определенную высоту, затем падают и разбивают куски угля.
Частично пыль в мельнице получается и за счет истирания угля при
перекатывании шаров.

7.

8. Принцип выбора системы

1) Приведенная влага
2) Выход летучих
3) Показатели механической прочности
4) Рабочая влага

9. Барабанные шаровые мельницы делятся :

-Мельницы сухого помола используют в качестве движимой силы
сырья воздух. Воздух, подается в рабочую полость барабана,
перемещает готовый продукт и при помощи дымососов через
систему сепараторов и циклонов доставляет его на склад.
-При мокром помоле двигателем является вода. На выходе
получаемый материал сепарируется, и готовый продукт после
осушения поставляется на склад.

10. Производители ШБМ

1) Интех ГмбХ
2) СВК Пилот
3) ООО «ПРОМСТРОЙМАШ»
4) Right Machinery

11. Выход угля из мельницы

На выходе из шаровой мельницы можно получить порошок очень
тонкого помола с размером частиц до 100 нм. Все зависит от
технического задания при разработке мельниц.

12. Преимущества

1)высокая производительность
2) возможность регулировки крупности помола
3) высокая степень сокращения крупности материал
4) универсальность, т. е. возможность переработки разнообразных
материалов.

13. Недостатки

Энергоемкость, процесс помола требует значительного
расхода электроэнергии, а также большой вес
оборудования и размеры, сильный шум во время
работы, износ мелющих тел.

14. СПАСИБО ЗА ВНИМАНИЕ

English     Русский Rules