825.83K
Similar presentations:
Реконструкция ОРУ-27,5 кВ фидеров контактной сети подстанции Отрожка
Электропитание и электроснабжение нетяговых потребителей
Модернизация тяговой подстанции Кемчуг
Модернизация тяговой подстанции Кемчуг
Тяговая подстанция переменного тока с разработкой индивидуальной части «анализ повреждений устройств тягового электроснабжения»
Модернизация тяговой подстанции Кемчуг
Модернизация тяговой подстанции Кемчуг
Электрическая схема Кольской АЭС
Схема РУ с двумя рабочими и обходной системами сборных шин
Схемы электростанций и подстанций. Виды схем и их назначение
Схемы
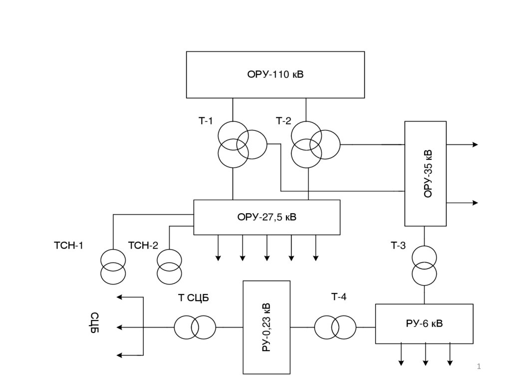
1.
ОРУ-110 кВ
Т-2
ОРУ-35 кВ
Т-1
ОРУ-27,5 кВ
ТСН-2
Т-3
Т СЦБ
Т-4
СЦБ
РУ-0,23 кВ
ТСН-1
РУ-6 кВ
1
2.
Однолинейная схема РУ 27,5 кВ тяговой подстанции
Отрожка до реконструкции
2
3.
ОДНОЛИНЕЙНАЯ СХЕМА РУ 27,5 КВ ПОСЛЕ РЕКОНСТРУКЦИИ
3
English
Русский
Rules