1. Анализ ТЗ
РАЗРАБОТКА БЛОКА ПИТАНИЯ СХЕМЫ
Анализ ТЗ
4. Разработка электрической схемы устройства
Разработка электрической схемы устройства
ПРАВИЛА
Варисторы
ВАХ варистора
Стабилитроны
ВАХ стабилитрона
Типовая схема включения стабилитрона
2. Защита от переполюсовки
Диоды Шоттки
Параметры диодов Шоттки
Периферия МК
Сигналы на портах МК
Подключение светодиодов
Биполярные ключи
Ключи на полевых транзисторах
Цифровые транзисторы
Управление двигателями
Микросхемы управления двигателями
Подключение микросхем
Источники питания на базе МК
Связь между двумя МК
Подключение внешней памяти
Схемы подключения к ПК
Интерфейс USB
1.37M
Category: electronicselectronics

Разработка блока питания схемы. Анализ ТЗ

1. 1. Анализ ТЗ

• Действующие токи.
• Действующие напряжения.
• Частоты сигналов.
• Климатические воздействия.
• Срок службы устройства;
• Требования по надёжности.

2. РАЗРАБОТКА БЛОКА ПИТАНИЯ СХЕМЫ

• ЗАПИСАТЬ ВСЕ НЕОБХОДИМЫЕ
НАПРЯЖЕНИЯ ПИТАНИЯ В СХЕМЕ
• ОЦЕНИТЬ БЮДЖЕТ ТОКОВ
ПОТРЕБЛЯЕМЫХ ПО ВСЕМ
НАПРЯЖЕНИЯМ ПИТАНИЯ
• ВЫБРАТЬ ОПТИМАЛЬНЫЙ ВАРИАНТ
ПОСТРОЕНИЯ СХЕМЫ БЛОКА
ПИТАНИЯ УСТРОЙСТВА

3.

Учёт особенностей
эксплуатации, связанных с местом
установки приборов и систем
(механические воздействия), а также
режимы работы. В данном случае под
режимом работы следует понимать
частоту включений и переключений, при
которых в аппаратуре могут возникать
переходные процессы,
перенапряжения.

4. Анализ ТЗ

• Проанализировать все пункты ТЗ;
• Уточнить непонятные моменты в ТЗ;
• Расширить целевые диапазоны
ключевых параметров проектируемого
устройства, если возможно.

5.

По структурной схеме и выбранному
корпусу продумывается конструкция
прибора внутри (определяется
количество печатных плат, способы их
соединёния, кабели и т.д.)
На основе структурной схемы
разрабатывается электрическая схема.
Исходя из требований ТЗ подбираются
наиболее подходящие
схемотехнические решения.

6. 4. Разработка электрической схемы устройства

• Схема должна быть продумана (понятна
самому разработчику);
• Должны быть заложены возможности
для отладки и настройки схемы;
• Для схемы выбирается элементная база
с учётом особенностей работы схемы;

7. Разработка электрической схемы устройства

• При выборе номиналов и параметров
элементов схемы необходимо
выполнить их расчёт (R, C, L, Imax,
Umax).
• Схема должна быть хорошо читаема
(структурирована)
• Схема подлежит проверке
(автоматизированной и обычной)

8. ПРАВИЛА

• Запас прочности при проектировании
(70 – 80 %)
• Половина неисправностей устройств –
наличие контакта там, где его не
должно быть или отсутствие контакта
там, где он должен быть.

9.

• 1) дополнение РЭА защитой;
• 2) дополнение РЭА фильтрами;
• 3) выбор компонентов;
• 4) Резервирование элементов
(функциональных блоков);
• 5) трассировка печатной платы

10.

Защита проектируемой РЭА
1. Защита от перенапряжения
2. Защита от переполюсовки
3. Защита от перегрузки по току и от КЗ
4. Защита компонентов от перегрева
5. ЭМС

11.

Причины перенапряжения:
1) неправильное подключение питания к
устройству.
2) электростатика;
3) переходные процессы в силовом
коммутационном оборудовании;
4) испытания аппаратуры на
электробезопасность.

12.

Надежность работы РЭА во многом определяется
качеством напряжения питания, в котором могут
быть перенапряжения и провалы напряжения.

13.

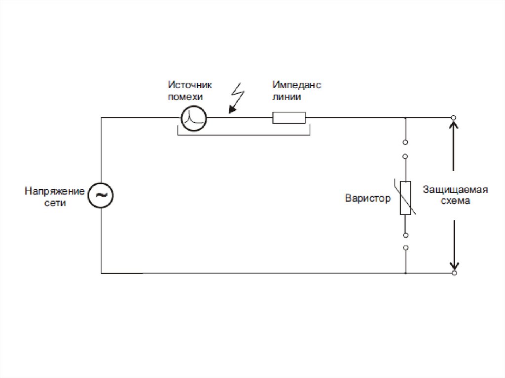
Варисторы
При возникновении перенапряжения
сопротивление варисторов изменятся на
несколько порядков (от Мом до Ом) с
соответствующим возрастанием в нем
тока от мА до десятков А.

14. Варисторы

ВАХ варистора

15. ВАХ варистора

Варистор в состоянии покоя имеет высокое
сопротивление по отношению к защищаемому
прибору и не изменяет характеристику
электрической цепи. При превышении напряжения
варистор имеет низкое сопротивление и шунтирует
прибор E.

16.

17.

Параметры варисторов
Рабочее напряжение варистора (максимальные
значения переменного VAC и постоянного VDC
напряжений);
Максимальная рассеиваемая мощность.
Максимальное напряжение ограничения
максимальное напряжение между выводами варистора
в течении длительности импульса тока.

18.

Дисковые варисторов

19.

Варисторы для поверхностного монтажа

20.

Стабилитроны
Стабилитрон — полупроводниковый диод,
предназначенный для поддержания напряжения
источника питания на заданном уровне. По
сравнению с обычными диодами имеет достаточно
низкое напряжение пробоя и может поддерживать
это напряжение на постоянном уровне при
значительном изменении силы тока.

21. Стабилитроны

После превышения порога безопасного
напряжения такой диод становится запирающим.
Ограничительные диоды отличаются от обычных
диодов большей токоустойчивостью и большим
быстродействием.

22.

ВАХ стабилитрона

23. ВАХ стабилитрона

Типовая схема включения
стабилитрона

24. Типовая схема включения стабилитрона

Параметры стабилитронов
• Напряжение стабилизации — значение напряжения
на стабилитроне при прохождении заданного тока
стабилизации (от 3 до 400 В).
• Дифференциальное сопротивление — величина,
определяемая отношением приращения напряжения
стабилизации к вызвавшему его приращению тока.
• Максимально допустимая рассеиваемая мощность
— максимальная постоянная мощность, рассеиваемая
на стабилитроне.

25.

2. Защита от переполюсовки
1) Диод Шоттки
2) Диодный мост.

26. 2. Защита от переполюсовки

Диоды Шоттки
1) применение диодов Шоттки позволяет
снизить прямое падение напряжения до 0,2—
0,4 вольт.
2) Благодаря лучшим временным
характеристикам и малым ёмкостям перехода
выпрямители на диодах Шоттки отличаются от
традиционных диодных выпрямителей
пониженным уровнем помех.

27. Диоды Шоттки

Параметры диодов Шоттки
• 1) Максимально допустимый постоянный
прямой ток диода
• 2) Максимально допустимое обратное
напряжение диода
• 3) Максимальная рассеиваемая
мощность
• 4) Тепловое сопротивление

28. Параметры диодов Шоттки

3. Защита от перегрузки по току и от КЗ
Предохранитель (fuse) — электрический элемент,
выполняющий защитную функцию.
Предохранитель защищает электрическую цепь и
её элементы от перегрева и возгорания при
протекании высокой силы тока.
обозначается буквами «FU»

29.


В электрической цепи плавкий предохранитель
является слабым участком электрической цепи,
сгорающим в аварийном режиме, тем самым
разрывая цепь и предотвращая последующее
разрушение высокой температурой.

30.

Расчёт предохранителя ведётся с учётом тока короткого
замыкания в конце линии.
Номинальный ток срабатывания предохранителя
рассчитывается по формуле:
I ном = Pmax / U
Pmax — максимальная мощность нагрузки, Вт (с запасом
20 %); U — напряжение питания, В.
Предохранитель выбирается из стандартного ряда, с
ближайшим номинальным током срабатывания,
превышающим полученное значение.

31.

Предохранители:
1) одноразовые
2) самовосстанавливающиеся
По конструктивному исполнению:
1) штыревые
2) для поверхностного монтажа
По времени срабатывания:
1) медленные (T)
2) быстрые

32.

4. Электромагнитная совместимость
(ЭМС)

33.

34.

35.

Периферия МК
• Порты ввода/вывода
• АЦП
• ЦАП
• Таймеры
• Интерфейсы (UART, SPI, I2C, USB)
• Память

36. Периферия МК

Сигналы на портах МК
• Выход (0 и 1);
• Вход (0 и 1);
• ШИМ сигнал;
• Формирование произвольного
аналогового напряжения;
• Измерение напряжения;
• Интерфейсные сигналы.

37. Сигналы на портах МК

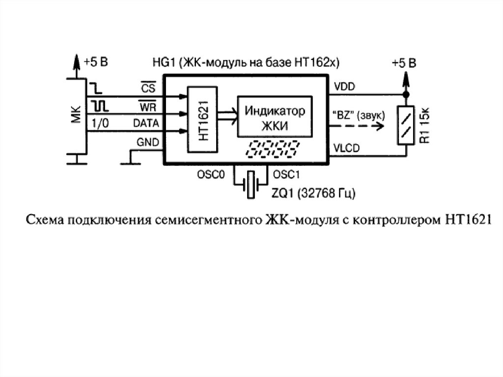
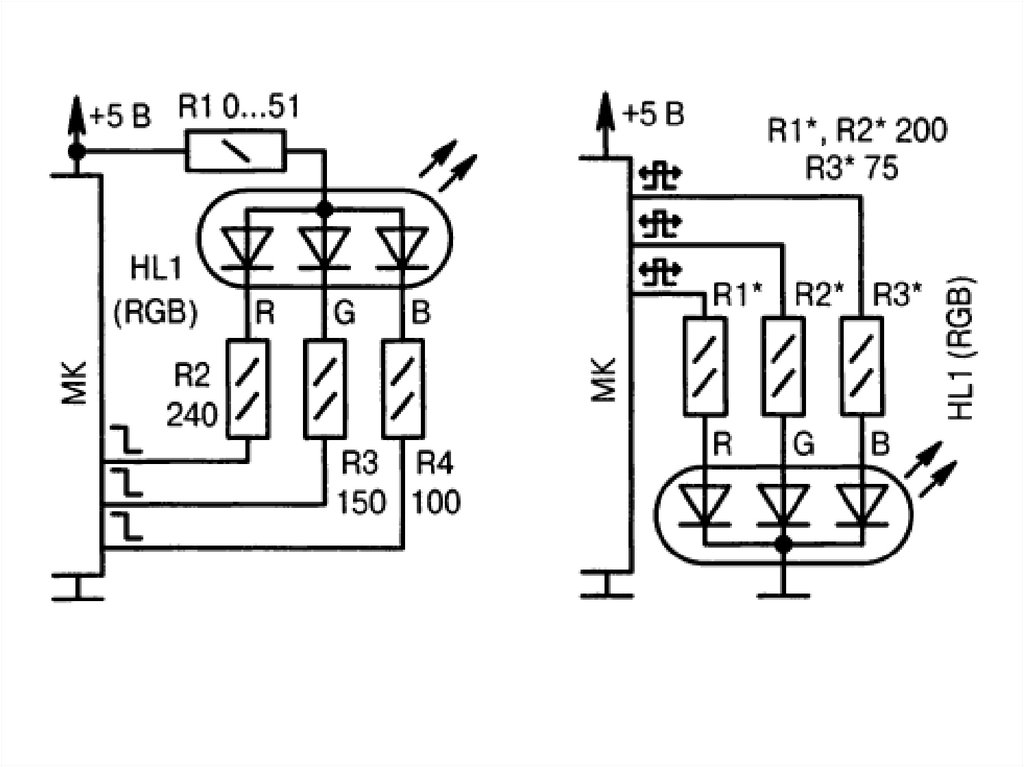
Подключение светодиодов

38. Подключение светодиодов

39.

40.

41.

42.

43.

44.

45.

46.

47.

Биполярные ключи

48. Биполярные ключи

49.

Ключи на полевых транзисторах

50. Ключи на полевых транзисторах

51.

Цифровые транзисторы

52. Цифровые транзисторы

53.

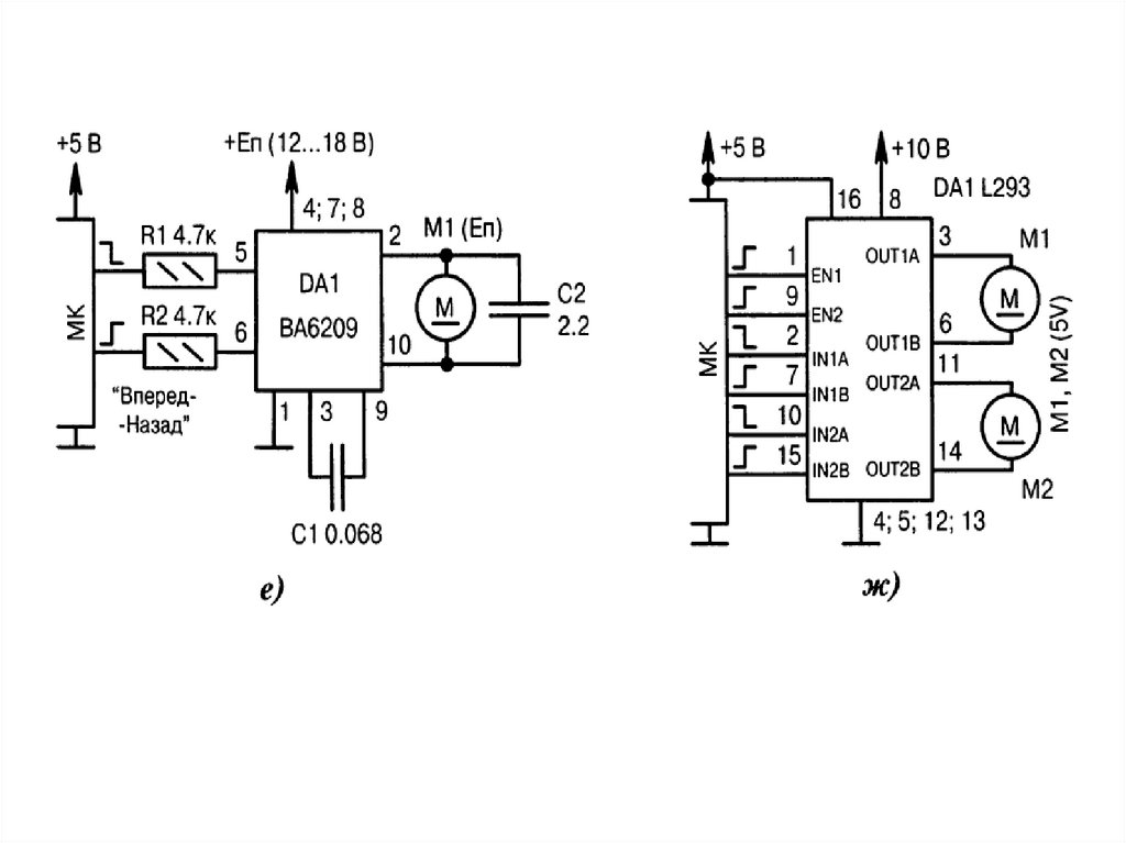
Управление двигателями

54. Управление двигателями

Микросхемы управления
двигателями

55. Микросхемы управления двигателями

56.

Подключение микросхем
• Включение микросхемы по типовой
схеме;
• Из назначения выводов микросхемы и
временных диаграмм следует какие
выводы МК нужно к ним подключать.

57. Подключение микросхем

58.

Источники питания на базе МК

59. Источники питания на базе МК

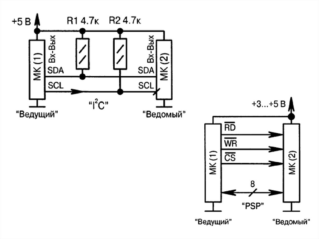
Связь между двумя МК

60. Связь между двумя МК

61.

62.

63.

64.

Подключение внешней памяти

65. Подключение внешней памяти

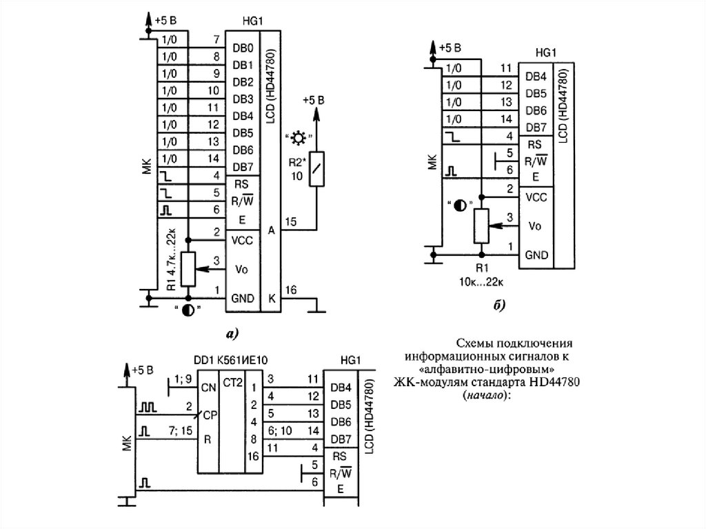
Схемы подключения к ПК

66. Схемы подключения к ПК

67.

68.

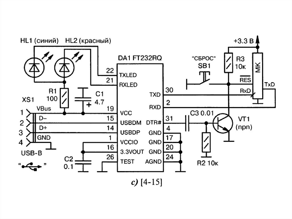
Интерфейс USB
English     Русский Rules