7.82M
Category: industryindustry

Электрические машины

1.

ЭЛЕКТРИЧЕСКИЕ МАШИНЫ

2.

ПРИКЛЮЧАТЕЛЬНЫЕ ПУНКТЫ
Приключательный пункт (ПП) - устройство распределительное
одиночное наружной установки напряжением до 35 кВ,
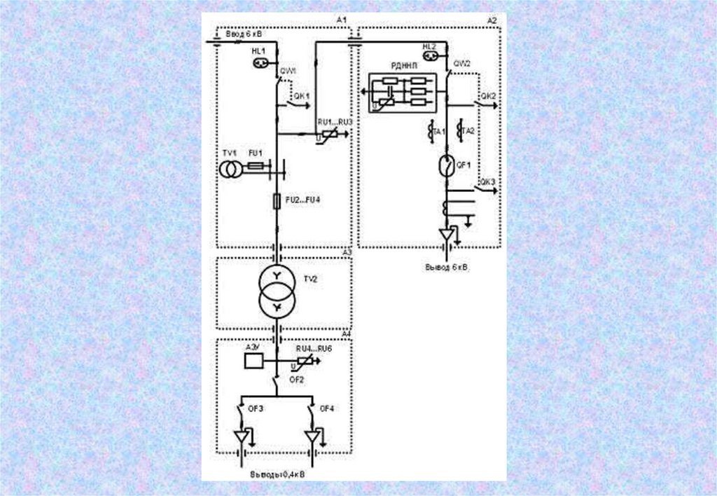
предназначенное для присоединения электроприемников к
сетям..."
Извлечение из документа:
Постановление Госгортехнадзора РФ от 05.06.2003 N 65 "Об
утверждении Инструкции по безопасной эксплуатации
электроустановок в горнорудной промышленности"
(Зарегистрировано в Минюсте РФ 19.06.2003 N 4736)

3.

ЯВП Ячейка высоковольтная типа ЯВП 6 / 300 - Т УХЛ1 предназначена для
освещения рабочих мест на открытых горных работах, освещения отвалов, автодорог
и т. п., а также может быть использована для питания силовых потребителей
небольшой мощности.

4.

Приключательный пункт оснащен различными устройствами кабельного или
воздушного ввода.

5.

Наименование параметра
Номинальное напряжение, кВ/td>
Номинальный ток, А
Значение
6
300,630
Ток термической стойкости (1с), кА
8
Ток электродинамической стойкости (амплитудное значение)
16
Уровень изоляции по ГОСТ 1516.3-96
Вид изоляции
Одноминутное испытательное напряжение переменного тока по ГОСТ 1516.3-96, кВ
Ресурс выключателя по механической и коммутационной стойкости при номинальном токе, циклов
ВО
Тип привода выключателя
Номинальная мощность трансформатора собственных нужд, кВА
нормальная
Комбинированная (воздушная и
твердая из органических
материалов)
20
50 000
Электромагнитный
1,25
Исполнение ввода
Воздушный, изолированный в/в
провод, кабель
Исполнение вывода
Штепсельный разъем РВШ или
кабель
Внутренний монтаж ЯВП
В/В изолированным проводом
Условия обслуживания ЯВП
Двухстороннее
Климатическое исполнение и категория размещения по ГОСТ 15154-69 и ГОСТ 15543-89
Степень защиты встроенного электрооборудования от воздействия внешней среды по ГОСТ 1425496
УХЛ1
(от -50ОС до +40ОС)
Стойкость к механическим внешним воздействиям по ГОСТ 17516.1-90
IP-55
Масса, кг, не более
600

6.

КРУПЭ-6(10)-630-20 У1 Л
Пункт приключательный
одиночный ППО-6 (10)
Пункт приключательный
карьерный ППК-6(10)

7.

ЯЧЕЙКА ВЫСОКОВОЛЬТНОГО ВВОДА
Предназначена для приема и распределения электрической энергии, защиты и
управления электрооборудованием карьерных электропотребителей (экскаваторов,
буровых станков и т.п.) в сетях трехфазного тока напряжением 6 кВ частоты 50 Гц
Ячейка высоковольтного ввода ЯВВ3-6-250-УХЛ2

8.

Основные технические параметры ЯВВ3-6-250-УХЛ2
Наименование параметра
Значение
Номинальное напряжение, кВ
6
Номинальный ток главных цепкй, А
250
Основная встраиваемая аппаратура
2 высоковольтных разъеденителя,
2 вакуумных контактора,
заземляющие ножи
Номинальный ток контактора, А
400
Ток термической стойкости (3с), кА
4*
Уровень изоляции по ГОСТ 1516.1 – 76
Исполнение ввода и выводов
Степень защиты по ГОСТ 14254 - 80
облегченная
кабельные или в/высоковольтным
проводом
IP55
Условия обслуживания
одностороннее с фасадной стороны
Вид управления
местное ручное (разъединителями),
местное и дистанционное
(контакторами)

9.

КОНТЕЙНЕРНАЯ ТРАНСФОРМАТОРНАЯ ПОДСТАНЦИЯ
Контейнерная трансформаторная подстанция КРП-6/300-Т УХЛ 1 является
комплектным распределительным пунктом, предназначенным для приема,
трансформации и распределения электроэнергии напряжением 6 и 0,4 кВ,
одновременного подключения и защиты высоковольтных и низковольтных
потребителей (экскаваторов, насосных установок, буровых станков и т.п.) в системах
электроснабжения открытых горных работ, а также может быть использована в других
отраслях промышленности.

10.

11.

Наименование параметра
Значение
Номинальное напряжение, кВ
6 (10 кВ - по заказу)
Номинальный ток сборных шин, А
Номинальная мощность силового трансформатора, кВА
300
250...630 (1000)
Исполнение трансформатора
Сухой
Схема и группа соединения
Y/Yн-0
Номинальное вторичное напряжение, кВ
0,4
Число в/в ячеек в КРП (РУ-6)
2
в т. ч. отходящих линий 6 кВ
1
Число отходящих линий 0,4 кВ
2...4
Номинальный ток выключателей нагрузки, А
630
Номинальный ток вакуумного выключателя, А
800
Коммутационный ресурс вакуумного выключателя, циклов В-О
50000
Тип привода
Электромагнитный
Напряжение цепей управления, В
220
Номинальная мощность ТСН, кВА
1,25
Внутренний монтаж КРП
Климатическое исполнение по ГОСТ 15543-89
Степень защиты по ГОСТ 14254-96
Габаритные размеры, мм:- ширина, глубина, высота
Масса КРП (без трансформатора), кг, не более
Масса силового трансформатора, кг
в/в изолированным проводом
УХЛ1(-50ОС ...+40ОС)
IP-55
2438 х 2990 х 2590(4500)*
2300
1100-3050**

12.

КТП 25/10/04-95 У1
КТПН

13.

ПКТП шкафного типа
Однотрансформаторная передвижная
подстанция ПКТП киоскового типа
карьерная мощностью 25-1000 кВА

14.

КОМПЛЕКТНЫЙ РАСПРЕДЕЛИТЕЛЬНЫЙ ПУНКТ
Комплектный распределительный пункт типа КРП 3-6/300 (630) УХЛ1 предназначен
для приема и распределения электроэнергии трехфазного тока напряжением 6 кВ
частоты 50 Гц в системах электроснабжения карьеров, подключения и защиты
электрооборудования экскаваторов и других технологических машин открытых
горных работ.

15.

Номинальное напряжение, кВ
6
Номинальный ток выводных ячеек, А
300(630)
Ток термической стойкости (3с), кА
12,5
Ток электродинамической стойкости (амплитудное значение),
кА
20
Номинальная мощность ТСН, кВА
Число ячеек в КРП, шт.
в т.ч. вводная
- отходящих линий
2 x 1,25
4
1
3
другое по заказу
Номинальный ток вакуумных выключателей, А
800
Механический и коммутационный (при Iном) ресурс
выключателей, циклов ВО
50000
Внутренний монтаж КРП
Условия обслуживания ячеек
Исполнение:
ввода
Выводов
Климатическое исполнение по ГОСТ 15150-69, ГОСТ 15543-89
Степень защиты по ГОСТ 14254-96
Габаритные размеры, мм - ширина, глубина, высота
Масса, кг, не более
высоковольтным проводом
одностороннее
кабельное или воздушное кабельное со
штепсельными разъемами или без них
УХЛ 1 (-50оС…+40оС)
IP55
2438 x 2940 x 2590
3500

16.

Шкаф вводной ШВ для экскаватора
Предназначен для размещения:
вводного коммутационного оборудования
устройств контроля сопротивления изоляции осуществляемого реле утечки
преобразователя питания цепей управления 110 В
преобразователя возбуждения двигателей хода
автоматов управления цепями освещения

17.

Шкаф вводной ШВ для бурового станка
Предназначен для размещения вводного автоматического выключателя агрегата
преобразователей электроприводов вращателя и хода, вводного автоматического
выключателя шкафа управления компрессором, вводного автоматического
выключателя шинной сборки до 250А, а также автоматических выключателей и
контактной аппаратуры вспомогательных приводов и систем бурового станка.

18.

Кольцевые токоприемники
ТКБ-4 УХЛ2
Кольцевой токоприемник К-5А
(принадлежность к ЭКГ-5А)
ТКК-100
ТКК-85УХЛ
принадлежность к ЭКГ4.6 , ЭКГ-5А
English     Русский Rules